Реверсивная схема
По сути, данная схема в независимости от величины пускателя работает аналогично предыдущей. Конечно, она более сложная, потому что в нее добавляется еще одна кнопка – реверс, и еще один магнитный пускатель.

Сам по себе реверс – это переподключение двух фаз местами. Но тут необходимо соблюсти один момент – нужно, чтобы второй пускатель в это время не включался. То есть, необходима его блокировка. По схеме понятно, что если включатся два пускателя одновременно, то произойдет короткое замыкание.
Вот динамика работы схемы:
- включается автомат QF;
- нажимается кнопка «Пуск 1»;
- напряжение подается на электродвигатель, который начинает работать.
При реверсе происходит следующее:
- нажимается кнопка «Стоп 1», с помощью которой производится отключение электродвигателя от питания;
- затем необходимо нажать на кнопку «Пуск 2», которая подает напряжение на КМ 2;
- начинает работать двигатель только его вращение меняется на противоположное.
Обе рассмотренные схемы подключения относятся к трехфазным потребителям. Двухфазные системы по принципу работы ничем от них не отличаются. Правда, схема подключения здесь проще. Вот эта нереверсивная схема:

Эта реверсивная:

Использование реверсивного пускателя
Реверсивные пускатели достаточно часто встречается в современном оборудовании, где предусмотрена функциональная возможность менять направление вращения ротора электромотора. Для промышленного применения выпускаются пускатели как для использования электрических двигателей с реверсом, так и для прямого их подключения. Все они используются для коммутации силовых агрегатов и подачи напряжения на электромотор. Только возможности реверсивного варианта дополнены функцией запуска мотора для работы в разных направлениях.

Магнитный пускатель от обычных контакторов отличается тем, что обеспечивает защиту оборудования при режиме работы, предусматривающем частые запуски и остановки электроустановки. Такие устройства нередко включаются в схемы реверсивной работы электромотора при удаленном управлении системами вентиляции и кондиционирования, башенными кранами, насосными станциями, сверлильными и токарными станками, лифтами и многими другими промышленными и бытовыми механизмами.
Конструкция магнитного пускателя состоит из следующих основных компоненты:
- магнитный провод нормально разомкнутого типа;
- коммутационные блоковые контакты для управляющей электроцепи;
- электромагнитный блок с якорем и катушкой;
- силовые контакты, предназначенные для замыкания/размыкания фаз электромотора при его включении и выключении (в реверсивных моделях они обычно находятся со стороны якорной обмотки и в верхней части устройства);
- возвратный механизм для перевода пускателя в исходное положение, оснащенный пружиной (якорь под действием пружины вытягивается из катушки и размыкает контакты).
Подключение магнитного пускателя как прямого, так и реверсивного типа достаточно простое, поэтому с данной работой вполне справится человек, имеющий базовые познания в электротехнике. Особых специализированных навыков и глубоких познаний в радиоэлектронике здесь не требуется. По сравнению с обычными пусковыми устройствами, пускатели с реверсом имеют дополнительную управляющую цепь, а также некоторые особенности подсоединения силовой части. Схема уже содержит встроенную защиту от токов короткого замыкания через нормально замкнутые контакты на каждом из пусковых блоков.

Запуск реверсивного магнитного пускателя в работу можно разделить на несколько этапов:
- после активации основного выключателя подается напряжения на два блока силовых контактов, обеспечивающих вращение электромотора вправо или влево;
- при нажатии кнопки на первом пусковом блоке подается управляющий ток на одну катушку пускателя, в результате чего внутри нее замыкаются нормально разомкнутые контакты, а в другой катушке наоборот размыкаются нормально замкнутые контакты;
- напряжение поступает на силовые контакты электромотора и ротор начинает вращаться;
- изменение направления вращения вала электрического мотора осуществляется посредством второго пускового блока, меняющего положение фаз (переключение на него происходит после отключения обмотки двигателя и полной остановки вращательного движения ротора);
- нажатие кнопки на втором пусковом блоке активирует вторую пусковую обмотку, меняющую порядок включения силовых контактов и вызывающую реверсивное движение вала электромотора до тех пор, пока контакты управления обмоткой не будут снова разомкнуты.
Важно запомнить, что переключение на реверсивное движение и любые работы, связанные силовыми контактами и сменой их положения проводятся только после обесточивания силового агрегата и остановки движения рабочей части механизма. Благодаря включенным в схему подключения нормально замкнутым контактам исключается возможность междуфазного замыкания при переключении электромотора на реверс
Другими словами, активным может быть только один пускатель и одна пусковая обмотка.
Способы и схемы подключения
В зависимости от типа используемой нагрузки для электродвигателя, его конструктивных особенностей и характеристик, желаемого результата могут использоваться различные схемы подключения. Чаще всего, чтобы подключить трехфазный агрегат в качестве бытовой однофазной нагрузки используются конденсаторы, но их количество и способ введения в работу зависят от многих параметров. Поэтому далее мы рассмотрим различные варианты схем подключения электродвигателей.
Без конденсаторов
Чтобы подключить асинхронный электродвигатель к сети 220В вовсе не обязательно использовать емкостной элемент. Благодаря развитию полупроводниковых ключей и схем с их использованием вы можете избежать ненужных потерь мощности. Для этого применяется транзисторный или динисторный ключ.

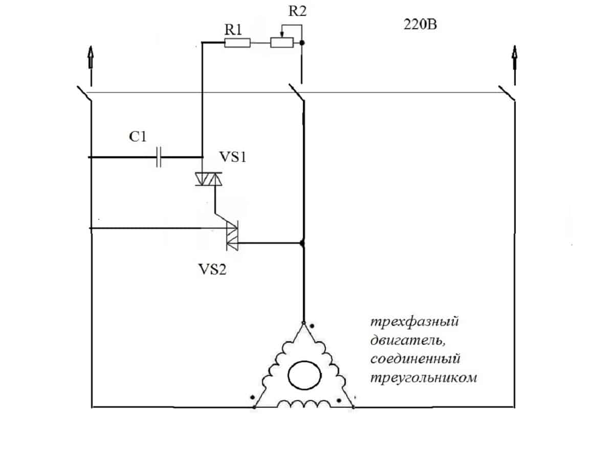
Схема бесконденсаторного пуска треугольник
Приведенная выше схема предназначена для пуска электродвигателей с малыми оборотами до 1500 об/мин и относительно небольшой мощностью.
Работа схемы производится следующим образом:
- при подаче напряжения на ввод провода подключаются к двум точкам мотора;
- напряжение на третью точку треугольника подается через времязадающую R-C цепочку;
- магазин сопротивлений R1 и R2 регулирует интервал сдвига за счет перемещения бегунка;
- после насыщения конденсатора в цепочке динистор VS1 пропускает сигнал на открытие симистора VS2.
Схемы реверсирования двигателей.
Здравствуйте дорогие читатели. Частенько в любительских самодельных устройствах используются различного рода двигатели. В зависимости от предназначения, двигатели в этих устройствах, согласно конструкторскому замыслу должны вращаться в обе стороны. То есть схемы их включения должны предусматривать реверсирование. Самое простой реверс имеют двигатели постоянного тока с возбуждением от постоянных магнитов. Поменял концы проводов питания местами и все – движок вращается в другую сторону. Поэтому и схемы реверсирования для этих двигателей простые. А как быть с другими двигателями? Вот об этом и поговорим.
Принцип работы
Электрический двигатель представляет собой механизм, в котором вращение осуществляется под воздействием электромагнитных волн. В основу положено всего два компонента:
- ротор;
- статор.
Вращается только первый элемента, а импульс на него подается со второго элемента. Чем выше мощность двигателя, тем больше его габариты. Из всего разнообразия различают:
- коллекторные;
- асинхронные.
В двигателях коллекторного типа питание на ротор подается через угольные щетки, которые касаются ламелей коллектора. Такие двигатели еще называют короткозамкнутыми. В асинхронных двигателях схема действия несколько отличается. В этом случае вращение происходит под воздействием двух сил:
- магнитного поля;
- индукции.
Напряжение от источника питания подается на фиксированные обмотки статора. При этом в нем возникают электромагнитные волны. Если напряжение переменное, тогда магнитное поле нестабильно и имеет определенные колебания. Благодаря этим колебаниям и происходит смещение ротора. Между ротором и статором есть небольшой воздушный зазор, благодаря которому и возможно беспрепятственное смещение. Магнитные волны из обмоток статора воздействуют на обмотки ротора, создавая напряжение. Благодаря такому воздействию возникает электродвижущая сила или ЭДС. Она заставляет магнитные волны взаимодействовать в обратном направлении тем, что есть в статоре, поэтому двигатель и называется асинхронным.
Обратите внимание! Чаще всего асинхронные двигатели имеют трехфазное подключение. Благодаря использованию дополнительных компонентов его можно переделать на работу от сети 220 вольт
Схемы подключения трехфазных электродвигателей
ВАЖНО! Перед подключением электродвигателя необходимо убедится в правильности схемы соединения обмоток электродвигателя в соответствии с его паспортными данными
Условные обозначения на схемах

Магнитный пускатель (далее — пускатель) — коммутационный аппарат предназначенный для пуска и остановки двигателя. Управление пускателем осуществляется через электрическую катушку, которая выступает в качестве электромагнита, при подаче на катушку напряжения она воздействует электромагнитным полем на подвижные контакты пускателя которые замыкаются и включают электрическую цепь, и наоборот, при снятии напряжения с катушки пускателя — электромагнитное поле пропадает и контакты пускателя под действием пружины возвращаются в исходное положение размыкая цепь.

У магнитного пускателя есть силовые контакты предназначенные для коммутации цепей под нагрузкой и блок-контакты которые используются в цепях управления.
Контакты делятся на нормально-разомкнутые — контакты которые в своем нормальном положении, т.е. до подачи напряжения на катушку магнитного пускателя или до механического воздействия на них, находятся в разомкнутом состоянии и нормально-замкнутые — которые в своем нормальном положении находятся в замкнутом состоянии.
В новых магнитных пускателях имеется три силовых контакта и один нормально-разомкнутый блок-контакт. При необходимости наличия большего количества блок-контактов (например при сборке реверсивной схемы пуска электродвигателя), на магнитный пускатель сверху дополнительно устанавливается приставка с дополнительными блок-контактами (блок контактов) которая, как правило, имеет четыре дополнительных блок-контакта (к примеру два нармально-замкнутых и два нормально-разомкнутых).

Кнопки для управления электродвигателем входят в состав кнопочных постов, кнопочные посты могут быть однокнопочные, двухкнопочные, трехкнопочные и т.д.

Каждая кнопка кнопочного поста имеет по два контакта — один из них нормально-разомкнутый, а второй нормально-замкнутый, т.е. каждая из кнопок может использоваться как в качестве кнопки «Пуск» так и в качестве кнопки «Стоп».

Схема прямого включения электродвигателя
Данная схема является самой простой схемой подключения электродвигателя, в ней отсутствует цепь управления, а включение и отключение электродвигателя осуществляется автоматическим выключателем.
Главными достоинствами данной схемы является дешевизна и простота сборки, к недостаткам же данной схемы можно отнести то, что автоматические выключатели не предназначены для частого коммутирования цепей это, в сочетании с пусковыми токами, приводит к значительному сокращению срока службы автомата, кроме того в данной схеме отсутствует возможность устройства дополнительной защиты электродвигателя.
Схема подключения электродвигателя через магнитный пускатель

Эту схему так же часто называют схемой простого пуска электродвигателя, в ней, в отличии от предыдущей, кроме силовой цепи появляется так же цепь управления.
При нажатии кнопки SB-2 (кнопка «ПУСК») подается напряжение на катушку магнитного пускателя KM-1, при этом пускатель замыкает свои силовые контакты KM-1 запуская электродвигатель, а так же замыкает свой блок-контакт KM-1.1, при отпускании кнопки SB-2 ее контакт снова размыкается, однако катушка магнитного пускателя при этом не обесточивается, т.к. ее питание теперь будет осуществляться через блок-контак KM-1.1 (т.е. блок-контак KM-1.1 шунтирует кнопку SB-2). Нажатие на кнопку SB-1 (кнопка «СТОП») приводит к разрыву цепи управления, обесточиванию катушки магнитного пускателя, что приводит к размыканию контактов магнитного пускателя и как следствие, к остановке электродвигателя.
Схема подключения реверсивного магнитного пускателя.
08 Апр 2014г | Раздел: Электрика
Здравствуйте, уважаемые читатели сайта sesaga.ru. Продолжаем разбираться с магнитным пускателем и сегодня мы рассмотрим еще одну классическую схему подключения магнитного пускателя, которая обеспечивает реверс вращения эл. двигателя.
Такая схема используется в основном, где нужно обеспечить вращение эл. двигателя в обе стороны, например, сверлильный станок, подъемный кран, лифт и т.д.

На первый взгляд может показаться, что эта схема намного сложнее, чем схема с одним пускателем, но это только на первый взгляд.
В схему добавилась еще одна цепь управления, состоящая из кнопки SB3
, магнитного пускателяКМ2 , и немного видоизмениласьсиловая часть подачи питания на эл. двигатель. Названия кнопок SB2 и SB3 даны условно.
Для защиты от короткого замыкания в силовой цепи, перед катушками пускателей добавились два нормально-замкнутых контакта КМ1.2
иКМ2.2 , взятые от контактных приставок, установленных на магнитных пускателяхКМ1 иКМ2 .

Для удобства понимания схемы, цепи управления и силовые контакты пускателей раскрашены в разные цвета. А чтобы визуально не усложнять схему, цифробуквенные обозначения пар силовых контактов пускателей не указываются. Ну а если возникнут вопросы или сомнения, про
Схемы подключения магнитного пускателя с катушкой на 220 В
Перед тем, как перейдем к схемам, разберемся с чем и как можно подключать эти устройства. Чаще всего, требуются две кнопки — «пуск» и «стоп». Они могут быть выполнены в отдельных корпусах, а может быть единый корпус. Это так называемый кнопочный пост.
С отдельными кнопками все понятно — у них есть по два контакта. На один подается питание, со второго оно уходит. В посте есть две группы контактов — по два на каждую кнопку: два на пуск, два на стоп, каждая группа со своей стороны. Также обычно имеется клемма для подключения заземления. Тоже ничего сложного.
Подключение пускателя с катушкой 220 В к сети
Собственно, вариантов подключения контакторов много, опишем несколько. Схема подключения магнитного пускателя к однофазной сети более простая, потому начнем с нее — будет проще разобраться дальше.
Питание, в данном случае 220 В, полается на выводы катушки, которые обозначены А1 и А2. Оба эти контакта находятся в верхней части корпуса (смотрите фото).
Если к этим контактам подключить шнур с вилкой (как на фото), устройство будет находится в работе после того, как вилку вставите в розетку. К силовым контактам L1, L2, L3 можно при этом подавать любое напряжение, а снимать его можно будет при срабатывании пускателя с контактов T1, T2 и T3 соответственно. Например, на входы L1 и L2 можно подать постоянное напряжение от аккумулятора, которое будет питать какое-то устройство, которое подключить надо будет к выходам T1 и T2.
При подключении однофазного питания к катушке неважно на какой вывод подавать ноль, а на какой — фазу. Можно провода перекинуть
Даже чаще всего на А2 подают фазу, так как для удобства этот контакт выведен еще на нижней стороне корпуса. И в некоторых случаях удобнее задействовать его, а «ноль» подключить к А1.
Но, как вы понимаете, такая схема подключения магнитного пускателя не особо удобна — можно и напрямую проводники от источника питания подать, встроив обычный рубильник. Но есть гораздо более интересные варианты. Например, подавать питание на катушку можно через реле времени или датчик освещенности, а к контактам подключить линию питания . В этом случае фаза заводится на контакт L1, а ноль можно взять, подключившись к соответствующему разъему выхода катушки (на фото выше это A2).
Схема с кнопками «пуск» и «стоп»
Магнитные пускатели чаще всего ставят для включения электродвигателя. Работать в таком режиме удобнее при наличии кнопок «пуск» и «стоп». Их последовательно включают в цепь подачи фазы на выход магнитной катушки. В этом случае схема выглядит как на рисунке ниже
Обратите внимание, что
Но при таком способе включения пускатель будет в работе только то время, пока будет удерживаться кнопка «пуск», а это не то, что требуется для длительной работы двигателя. Потому в схему добавляют так называемую цепь самоподхвата. Ее реализуют при помощи вспомогательных контактов на пускателе NO 13 и NO 14, которые подключаются параллельно с пусковой кнопкой.
В этом случае после возвращения кнопки ПУСК в исходное состояние, питание продолжает поступать через эти замкнутые контакты, так как магнит уже притянут. И питание поступает до тех пор, пока цепь не будет разорвана нажатием клавиши «стоп» или срабатыванием теплового реле, если такое есть в схеме.
Питание для двигателя или любой другой нагрузки (фаза от 220 В) подается на любой из контактов, обозначенных буквой L, а снимается с расположенного под ним контакта с маркировкой T.
Подробно показано в какой последовательности лучше подключать провода в следующем видео. Вся разница в том, что использованы не две отдельные кнопки, а кнопочный пост или кнопочная станция. Вместо вольтметра можно будет подключить двигатель, насос, освещение, любой прибор, который работает от сети 220 В.
Схемы включения магнитных пускателей
Одна из простейших схем подключения магнитного пускателя показана ниже:
Принцип работы данной схемы довольно прост: при замыкании автоматического выключателя QF собирается схема питания катушки магнитного пускателя. Предохранитель PU обеспечивает защиту схемы управления от коротких замыканий. При нормальных условиях контакт тепловых реле Р замкнут. Итак, для запуска асинхронника нажимаем кнопку «Пуск», цепь замыкается, через катушку магнитного пускателя КМ начинает протекать ток, сердечник втягивается, тем самым замыкая силовые контакты КМ, а также блок контакт БК. Блок контакт БК нужен для того, чтоб замкнуть цепь управления, поскольку кнопка после того как ее отпустят, вернется в исходное положение. Для остановки этой электродвигателя достаточно нажать кнопку «Стоп», которая разберет схему управления.
При длительном токе перегрузке сработает тепловой датчик Р, который разомкнет контакт Р, и это тоже приведет к остановке машины.
При схеме включения приведенной выше следует учесть напряжение номинальное катушки. Если напряжение катушки 220 В, а двигателя (при соединении в звезду) 380 В, то данную схему употреблять нельзя, а можно применить с нейтральным проводником, а если в обмотки двигателя соединены треугольником (220 В), то данная система вполне жизнеспособна.
Схема с нейтральным проводником:
Единственное отличие этих схем включения, что в первом случае питание системы управления подключено к двум фазам, а во втором к фазе и нейтральному проводнику. При автоматическом управлении системой пуска вместо кнопки «Пуск» может включатся контакт из системы управления.
Посмотреть как подключить не реверсивное магнитное пусковое устройство вы можете здесь:
Реверсивная схема включения показана ниже:
Эта схема более сложная, чем при подключении не реверсивного устройства. Давайте рассмотрим принцип ее работы. При нажатии кнопки «Вперед» происходят все описанные выше действия, но как вы видите из схемы, перед кнопкой вперед появился нормально замкнутый контакт КМ2. Это нужно для выполнения электрической блокировки одновременного включения двух устройств (избежание короткого замыкания). При нажатии кнопки «Назад» во время работы электропривода ничего не произойдет, так как контакт КМ1 перед кнопкой «Назад» будет разомкнут. Для произведения реверса машины необходимо нажать кнопку «Стоп» и только после отключения одного устройства можно будет включить второе.
И видео подключения реверсивного магнитного пускового устройства:
При монтаже магнитных пусковых устройств с тепловыми реле необходимо устанавливать с минимальной разностью температур окружающей среды между электродвигателем и магнитным пусковым устройством.
Нежелательна установка магнитных устройств в местах подверженных сильным ударам или вибрациям, а также рядом с мощными электромагнитными аппаратами, токи которых превышают 150 А, так как они при срабатывании создают довольно большие удары и толчки.
Для нормальной работы теплового реле температура окружающей среды не должна превышать 40 0 С. Также не рекомендуется установка рядом с нагревательными элементами (реостаты) и не устанавливать их в наиболее нагреваемых частях шкафа, например вверху шкафа.
Сравнение магнитного и гибридного пускателя:
Реверсивный магнитный пускатель применяется для пуска асинхронного электродвигателя в двух направлениях вращения- в прямом и обратном. О технических характеристиках и о том, как работает магнитный пускатель рекомендую прочитать в нашей .
Нормативные ссылки
В настоящем стандарте использованы нормативные ссылки на следующий стандарт:
ГОСТ 23851-79 Двигатели газотурбинные авиационные. Термины и определения
Примечание — При пользовании настоящим стандартом целесообразно проверить действие ссылочных стандартов в информационной системе общего пользования — на официальном сайте национального органа Российской Федерации по стандартизации в сети Интернет или по ежегодно издаваемому информационному указателю «Национальные стандарты», опубликованном по состоянию на 1 января текущего года, и по соответствующим ежемесячно издаваемым информационным указателям, опубликованным в текущем году. Если ссылочный документ заменен (изменен), то при пользовании настоящим стандартом следует руководствоваться заменяющим (измененным) документом. Если ссылочный документ отменен без замены, то положение, в котором дана ссылка на него, применяется в части, не затрагивающей эту ссылку.
Схема реверса асинхронного электромотора
Способ подключения электродвигателя с возможностью реверса отличается от стандартного только введением дополнительного модульного блока. По сути, здесь задействовано два элемента управления, заставляющие мотор крутиться в разные стороны – один влево, другой вправо. Для их активации предусмотрены соответствующие кнопки SB2 и SB3. Латинскими литерами A, B и C обозначены входящие линии от трехфазного источника питания. Они подают напряжение на общий выключатель (QF1). Далее ток подводится к двум контакторам KM1 и KM2, после чего отводится к обмоткам электромотора. С правой стороны схема реверса, представленная вашему вниманию на рисунке выше, содержит описание составных частей каждого контактора по отдельности.

Руководствуясь все той же схемой подключения мотора с реверсом, несложно понять, каким образом включается силовой агрегат. Сначала задействуется общий выключатель, подающий ток по всем фазам. Но напряжение сразу не поступает на рабочие части электромотора, а занимает выжидательное положение, пока не будет дана команда, в какую сторону вращать ротор. Провода подсоединяются к защитному автомату, размыкающему электроцепь в случае короткого замыкания, и далее идут на кнопку быстрого включения/отключения электроустановки. Дальнейшие инструкции о режиме работы электромотор получает через две кнопки модульных блоков, обеспечивающих вращение вправо или влево. Только после нажатия одной из пусковых кнопок питание поступает на обмотку электромотора. Схема организована так, чтобы эти два контакта не могли замкнуться одновременно.
Заставить электромотор вращаться в обратном направлении можно путем переключения фаз. Для этого часто используется специальный прибор – магнитный пускатель. В приведенной схеме один пусковой блок подсоединяет фазы к двигателю напрямую, а второй выполняет данное действие уже со смещением. Одна из фаз в такой цепи находится в ждущем положении – ее размыкание обесточивает весь силовой агрегат. Кроме того, правильно подключенный реверс электродвигателя обычно предусматривает наличие дополнительного модуля защиты, который контролирует процесс начала нового цикла, а именно предварительную остановку электромотора. Клавиша активации второго пускателя, меняющего положение фаз, срабатывает только при условии полной остановки работы электроустановки. При этом дежурная фаза никуда не девается и продолжает поступать на первый контакт электромотора. Меняются местами только вторая и третья фазы, обеспечивая реверсивную работу силового агрегата. Порядок запуска реверсивного хода мотора может отличаться в зависимости от типа источника питания.




































